流量计的在线校准已然成为众多企业对流量计量仪表管理的迫切需求,是衡量仪表的计量准确的一种技术保障手段。对于校准人员而言,如何根据现场的使用环境,因地制宜,找出合理的校准方法得到可靠的数据,是在线校准的重中之重。
水流量仪表广泛的应用于企业生产、工业过程以及供热等诸多用途中,而运行在各种现场管路上的计量仪表由于其各自所具有的特殊性,要求对其进行周期性的实验室检定存在一定困难。比如,口径较大的流量计大多安装在地下,体积庞大难以拆下,其使用条件大多也不允许长时间停水,而大口径水计量所用的流量计性能稳定,频繁送检不尽合理。因此用户对在线校准水流量仪表的需求尤为迫切,它已成为即合理又科学的技术保障手段。
为了确保仪表本身的计量准确,仪表在安装使用前都需要送到实验室依据相应的检定规程进行首检。安装使用后,依据 ISO09001《质量管理体系》的要求,以及仪表的使用规则和检定规程的规定,在用的流量仪表必须在受控的状态下运行,定期进行校准。实际现场应用中,仅仪表本身准确并不一定能保证流量计量的准确。最好的解决方法就是现场校准,这是因为:
( 1) 现场的使用条件往往会偏离实验室校准流量时的工作条件,导致测量准确度的下降;
( 2) 某些用贸易结算用的计量仪表,要求对其进行周期检定的时间很短,频繁的将仪表拆下送检不仅难以实现,而且对仪表不利;
( 3) 有些使用单位如公用事业大流量输水管线或者大型生产企业不容许随意停水或断流,将流量计卸下管线,导致长时间影响整体运行;
( 4) 在整个运行系统中,要判断系统的流量测量值是否可靠,对系统中的所有流量仪表逐台离线送检几乎不可能实现,因此选择性的进行现场校准尤为必要。
现场校准流量计的方法理论上可分为三种,有水池校准法、电参数校准法和标准表法。水池校准法准确度不高,而且条件有限,不容易实现; 电参数法看似可行实则是个伪命题; 只有标准表法是切实可行的,而且是实际在用的唯一方法。
在线校准的标准表则是选择带外夹式探头的便携式超声流量计,由于其安装方便,非接触性测量,不破坏被测管线; 根据其用户实际所用的流量点定点量传,更好的排除了仪表原有的线性误差。
现场校准无法达到实验室的检定条件和环境,因此存在着诸多影响现场校准的不利因素,如何安装标准表,使得测量在符合各方面要求的条件下正常进行,在有限的环境中避开不利因素,提高测量的准确性,得到真实有效的测量数据,是流量计在线校准的关键。这里依据一些在线校准的经验,主要归纳总结为以下几个点:
( 1) 首先要选择内部流体为满管的管段,管段材质均匀质密、易于超声波传输,如水平管段,垂直管段需要水流方向向上。
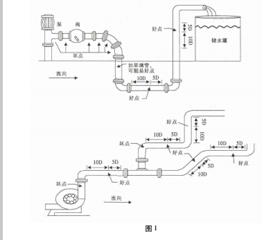
( 2) 选点很重要,不满足直管段要求会存在气泡和扰动流。安装距离应选择上游大于 10 倍直管径、下游大于 5 倍直管径以内无任何阀门、弯头、变径等均匀的直管段,安装点应充分远离阀门、泵、高压电和变频器等干扰源。直管段尽量越长越好,以尽可能的消除各种干扰。
( 3) 避免安装在管道系统的最高点或带有自由出口的竖直管道上并且流体方向向下。
( 4) 对于开口或半满管的管道,流量计应安装在 U 型管段处。
( 5) 充分考虑管内壁结垢状况; 尽量选择无结垢的管道进行安装,如不能满足时,可把结垢考虑为衬里以求较好的测量精度。经打磨后用测厚仪测量壁厚,如果数据混乱,则应该另换打磨点。
( 6) 两个传感器必须安装在管道轴面的水平方向上,并且在轴线水平位置 ± 45°范围内安装,尽量避免安装在管段的正上方和正下方,以防止上部有不满管、气泡或下部有沉淀等现象影响传感器正常测量。如果受安装地点空间的限制而不能水平对称安装时,可在保证管内上部分无气泡的条件下,垂直或有倾角地安装传感器。探头的安装位置好坏点如图 1 所示。

( 7) 对于大口径的管道如果管道条件好,可首选 V法,虽然有信号衰减,但是好把握,Z 法安装不好把握。
( 8) 标准表在拿到现场进行校准工作之前应在实验室相应的管径上进行标定,如果现场口径超出标定口径的二倍或者二分之一,则校准数据不可信。
( 9) 如果超声波没有信号或者信号时有时无,不稳定,很可能是管道上方有气体,不满管。