套管式流量计在水电厂技术供水系统的应用
云南华电鲁地拉水电有限公司机组的技术供水系统配置了大量的插入式流量计,运行维护工作量大,流量计性能单一质量不稳定,降低了机组自动化开机的成功率通过分析论证,取消不必要的流量计,将插入式流量计更换为响应灵敏度高测量精度高稳定性好且安装工艺简单的套管式流量计,并对发电机组技术供水投入成功的条件进行了简化和优化,可缩短水轮发电机组开机时间,保证发电机组安全稳定运行。
0引言
云南华电鲁地拉水电有限公司位于云南省大理白族自治州宾川县与丽江地区永胜县交界的金沙江中游河段上,是金沙江中游河段8个梯级水电站的第7级电站,上接龙开口水电站,下临观音岩水电站。电站以发电为主,总装机容量为2 160 MW,装设6台单机容量为360 MW的混流式水轮发电机组,正常蓄水位为1 223.0 m,电站总库容为17.18亿m3,水库为周调节水库,属一等大(1)型工程。
电站设计单机由压力钢管取水经减压阀减压后提供发电机组技术供水,发电机组技术供水主要承担发电机组上导瓦、推力瓦、下导瓦、水导瓦透平油及发电机空气冷却器的冷却降温。机组技术供水稳定是保障发电机组各部位温度维持在允许范围的必要条件,也是发电机组安全稳定运行的重要保障。
1设备概况
鲁地拉水电有限公司原设计中,技术供水流量计是判断机组技术供水系统是否正常运行的唯一手段,其中空气冷却器共14组,进出水支管上共安装28只插入式流量计,推力冷却器共5组,安装5只插入式流量计,上导与下导排水管各安装1支插入式流量计,水导进、排水管各安装1只插入式流量开关,插入式流量计和插入式流量开关共计37只。在计算机监控系统的各发电机组自动开机流程中,发电机组技术供水投入成功是必要条件,否则自动开机流程将退出,自动开机失败,计算机监控系统判定发电机组技术供水投入成功的条件较为复杂,改造前技术供水开机成功判据如图1所示。

技术供水开机成功判据为:空气冷却器进水支管14只电磁流量计有5只判为有流,空气冷却器出水支14只电磁流量计有5只判为有流,上导下导及水导冷却器各有1只电磁流量计有流发电机组自动开机的成功率完全取决于这些判断水流的流量计,因此,灵敏稳定可
靠的流量计是提高自动开机的成功率缩短开机时间的先决条件。
2.存在的问题及分析
(1)鲁地拉水电有限公司技术供水系统流量计存在的主要问题可以归结为以下几点:
插入式流量计配置过多,接线繁杂、大量的流量计没有提高水流测量的灵敏度稳定性和可
靠性,相反发生故障的情况却十分突出,增加了大量的运行维护工作。
(2)插入式流量计安装位置不合理,发电机推力冷却器和空气冷却器的插入式流量计全部安装在发电机组基坑内的各供水管路上由于空气冷却器安装在发电机风洞内,各进出水支管都比较短,而且大多都是长的弯曲管路,不能满足插入式流量计安装规程要求的直管段距离,测量位置的水流不稳定,测量结果不能满足生产要求另外,发电机风洞属于发电机定子与转子的强磁场区域,极易破坏电子元件,因此这个区域并不适合这类自动化元件的
安装和使用发电机组基坑内插入式流量计一旦发生漏水,还有可能损坏发电机定子和转子。
(3)插入式流量计的性能单一质量不稳定
该插入式流量计采用单传感器和低端处理器,仅能输出一路的模拟量信号,而且对安装条件
要求较高, 灵敏度稳定性及可靠性都较差鲁地拉水电有限公司发电机组自投运以来,机组技术供水插入式流量计及相关附件产生了大量缺陷,引起上位机频发某冷却器支管水流有流动作复归,甚至同一个信号在计算机监控系统简报窗口刷屏,导致运行人员难以获取更多有效信息,而且需要耗费大量的人力去处理这些问题,同时还降低了机组自动化开机的成功率,延长了开机时间,对电厂的经济效益造成一定影响。
3.解决措施
根据机组投运以来的运行工况,对技术供水系统中流量计的必要性和合理性进行分析论证,
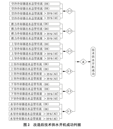
取消原设计中发电机机坑内空气冷却器上导冷却器下导冷却器推力冷却器的进出水支管与支管上的插入式流量计,改为仅在发电机组需要冷却部位进出水总管上各安装1只流量计。
(1)由于发电机组需要冷却部位进出水总管均位于发电机基坑外,有足够长的直管段可以使用,流量计安装位置的问题也一并解决 。
(2)对流量计重新选型,充分考虑新流量计对灵敏度稳定性可靠性及安装工艺的要求,同时参照新流量计在其他行业:如化工行业的使用情况选用了国际知名品牌的套管式流量计
该套管式流量计的传感器是在工厂内组装一体成型的产品,采用法兰连接,保证了测量的可靠性。流量计管内安装对传感器,使用高档的信号处理器,保证了流量测量的灵敏性稳定性。另外,该套管式流量计的变送器采用模块化设计,可同时输出开关量和模拟量,减少了中间环节,接线更加简单方便,更加适合现场情况。
(3)由于套管式流量计能够在灵敏度稳定性及可靠性等方面提供可靠的保障,就一并取消了作为各个需要冷却部分辅助判据的压力变送器,计算机监控系统判定发电机组技术供水投入成功的条件也进行简化和优化, 图为改造后技术供水开机成功判据。

4.改造效果
经过1年的观察,对比相同时间段内改造前后发电机组的运行情况,改造后的发电机组有明显的优势,在调度时是首选的开机发电机组,发电机组流量计改造前后对技术供水的影响对比见表1.

5.结束语
水电厂具有开机速度快调度灵活的优势,发电机各部位冷却水的开启时间占发电机组开机时间的将近50%,因而响应灵敏度高测量精度高稳定性好的自动化元件对缩短开机时间有至关重要的作用,而套管式流量计不仅具有这些优点,且具有安装工艺简单维护成本低及维护工作量少的特点,满足水电厂发电机组对冷却水测量的要求。套管式流量计在该电厂的成功应用,可为同类电厂在解决相似问题时提供参考。