GLCC 多相流量计扩大气相流量计量程的探索与实践
气田使用 GLCC 多相流量计来对单井的油气水产量进行测试计量,在实际使用中发现,气相流量计量程偏小,部分井在大油嘴下的产量超量程,导致无法计量。为解决此问题,气田探索通过扩大气相流量计的量程,来达到使设备满足测试计量需求的目的。文章总结了从三个方面的具体探索过程,以及实际检验结果。
油气井产量的计量是油气田生产管理中的一项重要工作,对油气井产量进行准确、及时的计量,对掌握油藏状况,制定生产方案,具有重要的指导意义。目前国内各油气田采用的油气井产量计量方法,主要有玻璃管量油孔板测气、翻斗量油孔板测气、两相分离密度法和三相分离计量方法等。随着技术的进步,油气田越来越需要功能强、自动化程度高的油气井计量设备以提高劳动生产率和油气田的管理水平,也相继出现了许多可以对油气井油、气、水产量进行综合测量的计量装置,谋气田所使用的 GLCC 多相流量计就是这样一种新型的计量装置。
1.使用现状
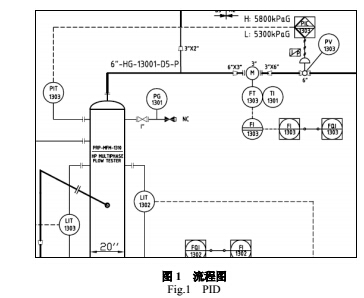
谋东气田使用 GLCC 多相流量计来对单井的油气水产量进行测试计量,其 PID 如图 1 所示。

该系统是一种基于 GLCC(Gas-Liquid CylindricalCyclone 柱
状旋流式气-液分离器)的分离式多相流计量系统,主要由两相分离器、气体流量计、液体流量计、含水分析仪等组成。该分离器由倾角向下的管道沿特定角度的切线方向与铅垂管道相连,多相流经入口段预分离后进入主分离器。由于旋流作用,在主分离器中,离心力、重力和浮力形成一个倒圆锥型的涡流面。密度大的液相沿铅垂管道的管壁流到分离器底部,密度小的气相沿涡旋的中央上升至涡面并流至分离器顶部,最终气相和液相分别从分离器的顶部和底部排出。并通过控制阀调整液位和压力,实现两相充分分离。单相流量计把分离后的气相和液相分别进行计量。含水率仪测量出液相的含水,并通过流量计算机最终计算出纯油和纯水的流量,由此计算出油气井的油、气、水产量。
该多相流量计气相最大测量范围不足 50 万方/每天,在实际使用中发现,气相流量计量程设置偏小。根据产能测试情况,进行单井测试时,A1、A2 井产量都超过了 50 万方/每天。为解决这一问题,使之满足现场生产需要,有三个选择方案:一:设备换型,缺点是费用高,工期长;二、气相流量计更换,设备扩容,费用相对较高,现场施工难度大;三、气相流量计扩大量程。相比较前两种方案,气相流量计扩大量程仅需在软件上动手,投入小,施工难度低,但要解决三个问题:1、GLCC 的处理范围满足要求;2、气相质量流量计的测量范围和压降满足要求;3、气相调节阀的流通能力满足要求。
2.气相流量计扩容的理论计算
2.1 GLCC的处理范围
本气田 GLCC 的设计参数为:设计压力:6300 kPaG/90 ℃,操作压力 1900- 5660 kPaG/21- 60 ℃,处理能力气体 475000 Sm³/d,液体 13 m³/d。压力是一个范围,如果实际压力较高,则 GLCC 的气相处理能力就会变大。一般情况下,GLCC 的最大处理能力要比设计处理量大,提高产量不会对 GLCC 产生安全上的影响,当实际产量超出 GLCC 的最大处理能力时,仅会对 GLCC 的分离效果产生不利影响。

图 2 是 GLCC 的计算模型,横坐标是气相流速,纵坐标是液相流速,红色三角点表示设计条件下的气液范围,红色竖线是表示流态开始变为环状流(分离效果变差),紫色竖线表示不能分离状态。
从图 2 中可以看出,GLCC 的气相最大处理能力的流速为 6 ft/s,约 2 m/s,根据现场参数、和 PVT 方程,进行粗略估算:
当过程压力为 5.2 MPa 时,流速为 2 m/s,GLCC 直径为 20
寸时,不考虑温度影响,计算出来的标况体积流量为:178 万方/天(极限值);当过程压力较低时,GLCC 的最大处理量会按照压力条件下降。
所以,从上面的粗略计算,可以判断,在计量压力为 5.2 MPa 时,100 万方/天的产气量在保证分离效果的条件下,仍在 GLCC 的处理范围内。
气相质量流量计的测量范围和压降
相质量流是计采用的是艾默生的 MOCRO MOTION CMF300 系列的 3 英寸质量流量计,测量气相时的精度指标是
±0.35 %,设定量程为 20000 kg/h。由于各井气相的标态密度差别较大,所以取了两个密度进行计算,计算软件是艾默生公司开发的计算软件:
低密度时的最大流量与压降、精度的关系(标态密度 0.7(20 ℃)
kg/m³)

从图 3 数据对比分析可得,当产量提高到 100 万方/天时,气相质量流量计的最大压降升至 83.067 kPa,计量精度没有下降。高密度时,标态密度 1.1(20 ℃) kg/ m³。

从图 4 数据对比分析可得,当产量提高到 100 万方/天时,气相质量流量计的最大压降升至 138.514 kPa,计量精度没有下降。 2.3 气相调节阀的流通能力
气相调节阀采用的是 6 英寸调节阀,计算书如下:

根据图 5 计算书中分析可得,当压降在 20 kPa 时,调节阀流通能力为 41616 Sm³/h,换算为日产量约为 100 万方/每天。
2.4 结论
从以上三个关键点的分析,当产量提高到 100 万方/每天时,
不存在硬件瓶颈,只需要将气相质量流量计的设定量程扩大即可。
A1 井时,最小标态密度为 0.7955(20 ℃) kg/m3 时,100 万方/每天等于 79.55 万千克每天,换算为 33148 kg/h。A6 井时,最大标态密度为 1.8440(20 ℃) kg/m3 时,油嘴开到 68 时,最高产气量为
13747 Sm3/h,等于 25349 kg/h。
综上考虑,并预留一定余量,气相质量流量计的设定量程可
改为:40000 kg/h。
3.应用实践
通过上述理论计算,确定设备不存在技术瓶颈,于是着手进行气相流量计扩量程的工作,主要包括三部分内容:气相质量流量计更改量程、PLC 程序内更改量程及含水率仪的高含水盐度校正。通过修改程序的参数设置,把当前的高量程参数值 20000 改为 40000,然后用电脑连接 GLCC 多相流量计进行程序块下载,工作即告完成。量程修改后测试了两口井做数据对比,测试数据如表 1:

从表 1 测试数据对比可以得出,气相流量计扩大量程后,没有超出设备的设计处理负荷,测量数据范围变动大及更精确,能够满足现场的实际需求。通过实践检验,这一扩大流量计量程的实践,解决了单井测试中气体流量超量程的问题,取得了良好效果。