针对核电站蒸汽发生器蒸汽流量测量仪表在运行过程中遇到的问题,提出了冷凝罐对空管增加截止阀的改进方案,并进行了进一步的分析和优化,并通过了抗震验证,能够满足系统运行和检修的要求,对后续新建核电站相关设计具有一定的指导意义。
蒸汽发生器是核电站连接一回路与二回路的热交换设备, 保持蒸汽发生器正常运行是保证整个核电站正常运行中不可或缺的一环, 故对其一些重要参数的测量便显得尤为重要。根据核电站运行要求, 蒸汽发生器的水位、 蒸汽流量、 给水和蒸汽压力都需要进行测量, 并应用于反应堆的保护。
蒸汽发生器的蒸汽流量通过主蒸汽系统(VVP 系统)进行测量。对于蒸汽发生器的蒸汽流量 Qv, 用差压变送器测量蒸汽发生器上封头和位于限流器下游蒸汽管道两测点之间的压差 ΔP, 并考虑蒸气密度的变化, 由蒸汽压力测量值进行修正后得出。
1、主蒸汽流量测量方案及问题的提出
根据核电站主蒸汽系统的工艺流程和要求, 每台蒸汽发生器设置两台蒸汽流量变送器, 用于蒸汽发生器蒸汽流量的测量, 对应仪表如表 1 所示。

主蒸汽流量测量方案如图 1 所示, 仪表的高压侧引自蒸汽发生器液位测量仪表, 与其共用高压侧测点, 低压侧引自主蒸汽管道, 由于测量介质为高温高压的主蒸汽, 所以在仪表的高低压侧均设有冷凝罐(高压侧属于液位测量仪表), 冷凝罐的主要作用是将来自主蒸汽管道的高温主蒸汽进行降温, 并在电站运行过程中, 液位高度保持恒定, 从而使流量计高低压侧的压力测量值与主蒸汽压力值保持固定的差值, 从而能够通过流量计的数值得出主蒸汽流量的数值。

在原有设计方案中, 冷凝罐的顶部设置有对空管, 对空管采用堵头封堵, 在仪表运行前需要通过对空管向冷凝罐进行补水, 使冷凝罐至仪表间的管道中充满水, 运行过程中则不需要在进行补水。
在核电站投入运行后, 运行人员提出在电站热态检修期间, 堵头由于热胀冷缩胀紧在对空管中, 致使冷凝罐内部压力无处释放, 如果敲击堵头容易导致堵头飞出伤人, 还有可能落入换料水池中。存在安全隐患, 提出设计改进。
2、改造方案的提出和优化
通过工程设计人员和运行人员的沟通, 提出在冷凝罐对空管增加截止阀, 用于在检修期间冷凝罐内高温蒸汽的排出。
根据仪表及仪表管道的等级要求, 新增截止阀的型号为1VL22, 3/8” ODx 3/8” OD SWAGE 1500LB 波纹管密封仪表阀, 材质为 316L 不锈钢, 安全等级为 2, RCCM-2 级, 抗震等级为 1I, 质保等级为 Q1。
初步方案为在冷凝罐对空管上直接安装截止阀, 设计人员经过力学分析后认为由于新增阀门重量(1. 5KG)较大, 地震情况下对仪表管的影响较大, 无法满足抗震要求, 提出改进案。
改进方案为在初步方案的基础上, 依托现有冷凝罐支架,增加阀门支撑, 减少阀门对仪表管的影响。设计人员据此进行了相应的支撑设计并进行了力学分析, 但是仍无法通过抗震计算, 阀门的加速度无法满足核电站的抗震要求。
针对新增阀门加速度偏大的问题, 分析认为主要有两个原因:
1)新增阀门重量较大, 且重心偏移量较大, 对加速度的计算产生了影响。
2)由于冷凝罐支架生根于主蒸汽管道, 地震条件下, 主蒸汽管道本身加速度较大, 冷凝罐支架及新增支架的加速度就在此基础上增加很多, 超出了核电站的要求。
经过对冷凝罐现场布置情况的了解后, 设计人员最终提出将新增加截止阀安装于冷凝罐附近的结构墙体上, 设计单独的支架, 延长对空管至截止阀。经过力学分析, 此方案能够满足抗震要求。
3、冷凝罐对空管改造方案
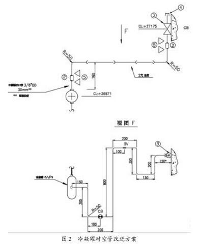
新增截止阀根据冷凝罐现场布置情况就近安装在结构墙体上, 由于需要满足抗震要求, 对空管需要采取增加膨胀弯的形式, 以增加抗震性能, 如图 2 所示(以 1XXP001MD 为例)。
图 2 中, 3 为新增截止阀, 由于新增截止阀及冷凝罐均自带一段 3/8” OD 的仪表管, 因此需要采用管接头(编号 2)与新增管道连接。
对空管末端仍采用堵头进行封堵。
根据测量介质要求, 对空管保持至少 2% 的坡度, 对空管各直管段的长度均通过力学计算分析得出。对空管及截止阀上相应的标识 CB/BV 为支架的约束形式。

不同仪表的冷凝罐对空管根据现场布置情况和对应主蒸汽管道的地震条件下的加速度情况的不同在上述方案的基础上进行了相应的调整。
4、支架改造方案
根据改造后对空管对支架的要求, 对空管膨胀弯部分的需在原冷凝罐支架的基础上增加, 其他支架则需单独设置, 生根于结构墙体上。
冷凝罐及对空管支架改进方案如图 3 所示。
图 3 中云线部分为新增支架, 用于对空管的支撑。原冷凝罐支架主要用于冷凝罐及原仪表管的支撑, 新增支架对原支架未作修改, 仅根据对空管的需要, 在原支架横向支架的基础上, 采用槽钢增加了对空管的两个支撑点,对于不同的支撑点约束要求, 采取了不同的支撑点设计方案, 如表 2 所示。

截止阀 1VL22 原安装支架能够满足抗震要求, 无需进行设计改进。
本文针对核电站蒸汽发生器蒸汽流量计量仪表在运行及检修过程中遇到的冷凝罐排气问题, 提出了在对空管增加截止阀的改进方案, 并进行了进一步的分析和改进, 最终确定了改进方案, 并通过抗震计算验证了改进方案的可行性, 对后续新建核电站相关设计具有一定的指导意义。