设计了一款基于时差法的超声波流量计,介绍了该流量计的部分硬件电路实现方案。实验验证了设计的可行性。
0.引言
近年来,超声波流量计由于其非接触式、不受流体物理化学性质影响的特点被广泛应用 。对时差式超声波流量计而言,精确的测量超声波传播的时间是提高测量精度的关键,而在当前测时芯片精度已经达到 ps 级别的基础上,要提高测时精度的关键就在于准确判断超声波形到达的时刻 。超声信号的波形对准确判断超声波到达的时间点显得尤为关键。在这个前提下本文设计了一款时差法超声波流量计,并介绍了其硬件实现电路的设计思路。
1.测量原理
时差法是根据超声波在流体中顺流与逆流的传播时间差与被测流体流速之间的关系来求流速的方法。其本质是超声波在流体中的传播速度受到流体流动的影响,在顺流和逆流时测出的时间会不同,因此根据测出时间的差值就可以计算出流体的流速,也就可以计算出流体的流量 。其原理图如图 1 所示: 逆流换能器和顺流换能器相对于管道轴线的安装角度为 θ,管道直径为 D,两换能器直线距离为 L,流体流速为 v。
测量时,逆流换能器和顺流换能器交替作为接收和发射超声波端。超声波的实际传播速度 c0 是声速 c和流体在声道方向上的速度分量 vcosθ 的和:


2.系统硬件设计
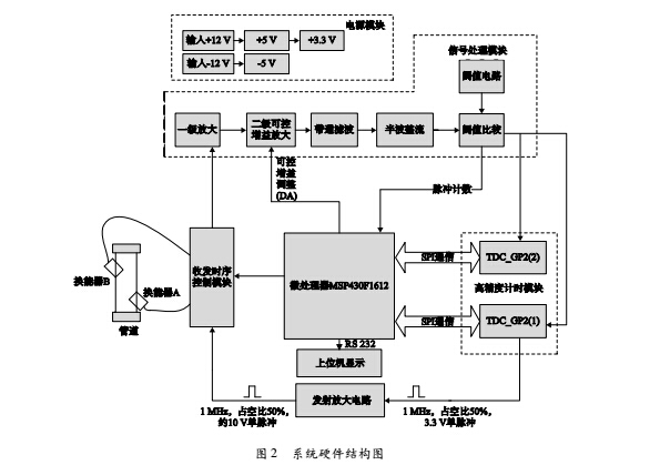
系统硬件结构图如图 2所示。

系统硬件主要包括电源模块、信号收发模块、信号处理模块、计时芯片测量模块、MSP430F1612 微处理器模块和系统数据采集模块。下面简单的介绍几个重要模块的电路设计。
2. 1 信号处理模块电路设计
如图 2 系统硬件结构图所示,信号处理模块包括一级放大、二级可控增益放大、带通滤波、半波整流和阈值比较五个环节。其中一级放大和带通滤波都是选用运算放大器 OPA2725 来搭建的,半波整流电路由二极管和电阻构成,二级可控增益放大器由压控增益放大器 VCA822 来实现,这四个环节电路都比较简单,因此下文主要介绍阈值比较电路的具体结构。
阈值比较电路如图 3 所示,其中比较器选用 Ana-log Devices 公司的 AD8611 芯片,其传播延时为 4 ns。

当输入信号幅值高于参考电平时,输出端 QA 输出高电平,当输入信号幅值低于参考电平时,输出端 QA 输出低电平。因此,将待处理的超声信号接到信号输入口,再加上一个参考电平,那么就能够输出一串比较后的方波信号。该方波信号的上升沿和下降沿时间即为超声波信号的到达时间。
比较器所需的参考电平由阈值电路提供。阈值电路由仪表放大器和运放组合形成,仪表放大器为高精度仪表放大器 IN114,其增益为 G = 1 + 50 kΩ,运放为Rg
高速运放 OPA2604,运放将 IN114 的输出电压以跟随的方式反馈到 IN114 的基准电压上。
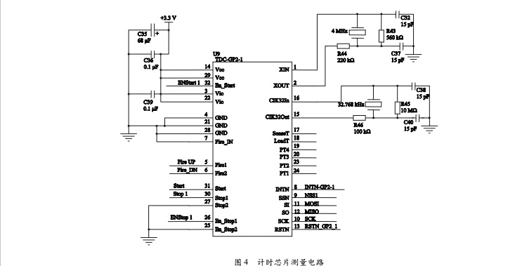
2.2计时芯片测量模块电路设计
通过信号处理模块后得到的方波信号包含了系统需要记录的时间信号,精确地记录下这些时间点提供给微处理器做进一步的分析、判断及计算是系统流量测量的关键部分。因此必须要选取一块测量精度高、反应速度快的计时芯片。本文选取了高精度时间测量芯片 TDC-GP2 实现计时,TDC-GP2 具有高速脉冲发生器、停止信号使能和时钟控制等功能,这些功能模块使得它能满足超声波流量计测量的各方面要求。
由于这里需要 TDC-GP2 来测量方波信号的边沿时刻,包括上升沿和下降沿,因此需要两片时间芯片TDC-GP2 来实现时间的测量,一片 TDC-GP2 设置为上升沿触发,另一片设置为下降沿触发,分别测量方波信号的前三个上升沿时刻和前三个下降沿时刻。其应用电路设计如图 4所示。

3.结论
实验采集了 5 个流速测量点进行测量,在每一个测量点处进行多次测量并将本系统设计的流量计测量结果与标准流量计测量结果进行比较,得到数据如表 1 所示。


由表 1 的数据可知,25 mm 口径管道流速在0.2-4m / s 范围内精度都优于 1.2%,重复性在0. 5% 左右。根据 GB / T 778. 1-1996 标准可知,口径为 25 mm 的管道常用流量为 3. 5 m3/h在该流量处测量精度和重复性均在 0. 6% 左右,与市面上一些时差法超声波液体流量计的精度和重复性相比有了一定的提升。